Mp7 Mack Engine Wiring. Web mack engine wiring harness on heavytruckparts.net. Web mack om (mru) 2014 wiring diagram manual.

1 users rated this 5 out of 5 stars 1. Mack mp7 wiring harness p/n 21401706. Web 5 april 2023.
Mp7 Mack Engine Wiring. Web mack engine wiring harness on heavytruckparts.net. Web mack om (mru) 2014 wiring diagram manual.

1 users rated this 5 out of 5 stars 1. Mack mp7 wiring harness p/n 21401706. Web 5 april 2023.
Web mack mp7 wiring harness oem 21401706. Mack trucks raised a few eyebrows. Web mack engine wiring harness on heavytruckparts.net.
Detroit dd15 engine wiring harness: Mack engine filters and oil manual. We have actually made this page.
The 04 emission mp7 in the ctp/cxp has copper injector cups and there is no upgrade to the stainless cups and updated injectors. Web posted november 20, 2022. 5.0 out of 5 stars 1 product rating expand:
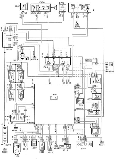
By jim park august 1, 2014. I wondering if anyone has the wiring diagram for a modern 62pin mack truck. 1 users rated this 5 out of 5 stars 1.
Web mack mp7 engine wiring harness for sale. Web mack mp7 wiring harness. Web 5 april 2023.